electro-music.com   Dedicated to experimental electro-acoustic
and electronic music
 
    Front Page  |  Radio
 |  Media  |  Forum  |  Wiki  |  Links
Forum with support of Syndicator RSS
 FAQFAQ   CalendarCalendar   SearchSearch   MemberlistMemberlist   UsergroupsUsergroups   LinksLinks
 RegisterRegister   ProfileProfile   Log in to check your private messagesLog in to check your private messages   Log inLog in  Chat RoomChat Room 
go to the radio page Live at electro-music.com radio 1 Please visit the chat
  host / artist show at your time
today> Twyndyllyngs - not cancelled tonight Chez Mosc
poster
 Forum index » DIY Hardware and Software » Developers' Corner
Could someone describe how this LFO works?
Post new topic   Reply to topic Moderators: DrJustice
Page 1 of 1 [3 Posts]
View unread posts
View new posts in the last week
Mark the topic unread :: View previous topic :: View next topic
Author Message
nyd



Joined: Jul 15, 2009
Posts: 8
Location: Sweden

PostPosted: Tue Apr 19, 2011 12:24 am    Post subject: Could someone describe how this LFO works? Reply with quote  Mark this post and the followings unread

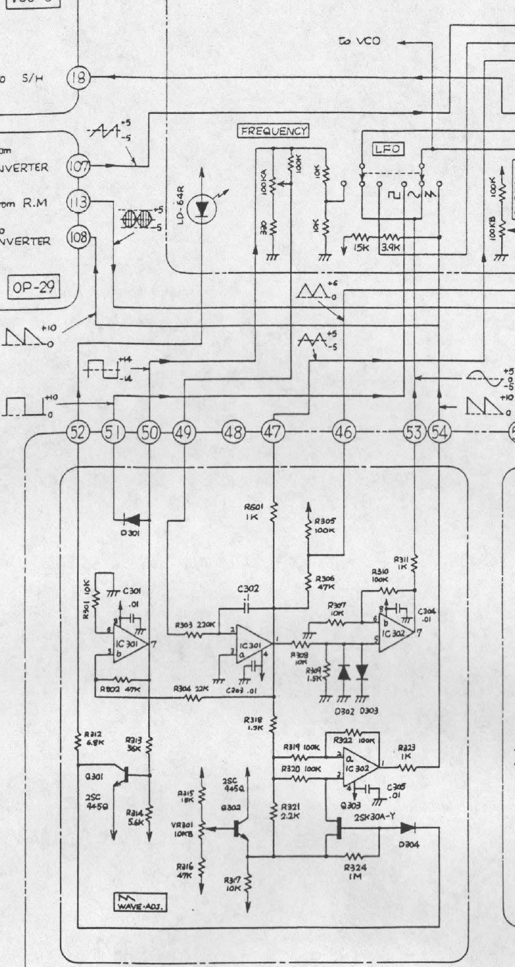
Is there some helpful soul out there that could help me out on this one. I'm trying to figure out the workings of this Roland LFO

Posted Image, might have been reduced in size. Click Image to view fullscreen.

I would like to understand which parts that start oscillation and which do the waveshaping, and how the pot controls frequency...
Back to top
View user's profile Send private message
yusynth



Joined: Nov 24, 2005
Posts: 1314
Location: France

PostPosted: Tue Apr 19, 2011 12:36 am    Post subject: Reply with quote  Mark this post and the followings unread

This is a classic design combining an integrator (IC301a) and a Schmitt trigger (IC301b), the integrator creates the upward and downward ramps while the Schmitt trigger toggles the between upwards and downwards. The frequency pot (100KA) is a voltage divider that sets the amount of voltage injected in the integrator and therefore sets the slope/velocity of the ramps. The frequency pot has a 100K tap resistor to convert the control curve to ANTILOG.

As such IC301a+b is a LFO delivering a TRIANGLE wave at the output of IC301a and a SQUARE wave at the output of IC301b.
The diodes D302+D303 and OPA IC302b behave like a SINWAVE converter (that bends the TRIANGLE wave to turn it into a SINEWAVE).

IC302a+2SK30A is a switchable non-inverting/inverting buffer depending on the voltage applied to the Grid of 2SK30. Since it is controlled by the SQUARE signal, it inverts the downward ramp and therefore creates a SAWTOOTH signal with a double frequency.


100LFO.png
 Description:
 Filesize:  743.67 KB
 Viewed:  352 Time(s)
This image has been reduced to fit the page. Click on it to enlarge.

100LFO.png



_________________
Yves
Back to top
View user's profile Send private message Visit poster's website
nyd



Joined: Jul 15, 2009
Posts: 8
Location: Sweden

PostPosted: Tue Apr 19, 2011 2:38 am    Post subject: Reply with quote  Mark this post and the followings unread

Amazing quick response Yves, thank you very much. I thought it was a bit odd that the freq pot gets a +-14V square wave signal instead of a steady voltage as on many other (VC-LFOs) but now I realize that that is what drives the integrator to go either upwards or downwards, and the amplitude of the square will control the speed of charging for the cap there.
Back to top
View user's profile Send private message
Display posts from previous:   
Post new topic   Reply to topic Moderators: DrJustice
Page 1 of 1 [3 Posts]
View unread posts
View new posts in the last week
Mark the topic unread :: View previous topic :: View next topic
 Forum index » DIY Hardware and Software » Developers' Corner
Jump to:  

You cannot post new topics in this forum
You cannot reply to topics in this forum
You cannot edit your posts in this forum
You cannot delete your posts in this forum
You cannot vote in polls in this forum
You cannot attach files in this forum
You can download files in this forum


Forum with support of Syndicator RSS
Powered by phpBB © 2001, 2005 phpBB Group
Copyright © 2003 through 2009 by electro-music.com - Conditions Of Use