| Author |
Message |
funkyfarm

Joined: Jan 21, 2007 Posts: 583 Location: France
Audio files: 3
|
|
|
Back to top
|
|
 |
funkyfarm

Joined: Jan 21, 2007 Posts: 583 Location: France
Audio files: 3
|
Posted: Thu Mar 06, 2008 10:28 am Post subject:
|
 |
|
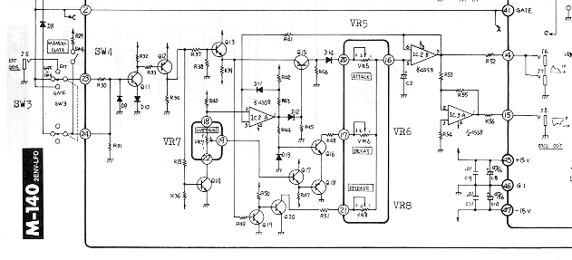
Resistor values are shown on the components layout, barely readable.
A friend of mine owns a system 100m ; we’ve done a test with these envelope generators and Oakley eg (I guess the AD/AR eg model).
Waouh ! tests have been shorten and oakley stayed unplugged for the night !(oakley eg are what I call my best adsr… )
My (poor) friend won't sell his 2000$ system 100m mainly because of its adsr eg.
You will have to trust me for a week or two, till I post some audio…
Coud there be any technical reason for my excitation ?
| Description: |
|
| Filesize: |
346.29 KB |
| Viewed: |
1818 Time(s) |
| This image has been reduced to fit the page. Click on it to enlarge. |

|
| Description: |
|
| Filesize: |
511.19 KB |
| Viewed: |
1356 Time(s) |
| This image has been reduced to fit the page. Click on it to enlarge. |

|
|
|
|
Back to top
|
|
 |
funkyfarm

Joined: Jan 21, 2007 Posts: 583 Location: France
Audio files: 3
|
Posted: Wed Mar 12, 2008 7:49 am Post subject:
|
 |
|
(only three or four resistor values are missing so I will check them with the orginal module in hands)
diodes 1S2473 seems to be Germanium.
But they seem to be used in an usual "switching way".
So do you think standard silicon 1N4148 would do the job, or maybe the 0,4V/0,7V gap could interfere and lead to misfunctioning ?
the snap is in germanium !?
cheers. |
|
|
Back to top
|
|
 |
synth_ollie

Joined: Sep 11, 2006 Posts: 149 Location: sweden
|
Posted: Wed Mar 12, 2008 7:57 am Post subject:
|
 |
|
well, lucky me then, I have around 20 of those adsr´s.....
you will find better scans of the m-140 schemo at the roland 100m forum :
http://sys100m.org/ |
|
|
Back to top
|
|
 |
funkyfarm

Joined: Jan 21, 2007 Posts: 583 Location: France
Audio files: 3
|
Posted: Wed Mar 12, 2008 8:52 am Post subject:
|
 |
|
NO ?!
you're my man ollie ! (btw isn't your nickname Hans Zimmer ?)
Do you have other ADSR design ? What's your feeling about roland eg ?
So sad my MFOS eg is retired (not so sad)
So sad I've quickly sell my doepfer vc-adsr (real no sadness)
I was happy with Oakley but now, i'm -just- jealous.
[edit :
1 - Zimmer has 32 eg ! so you're only the second happiest man in this world...
http://www.vintagesynth.com/index2.html
2 - M-140 are at 400$ now on eBay...
3 - I've give up with rapidshare long ago..."Access code wrong."
] |
|
|
Back to top
|
|
 |
synth_ollie

Joined: Sep 11, 2006 Posts: 149 Location: sweden
|
Posted: Wed Mar 12, 2008 11:04 am Post subject:
|
 |
|
well, I think this adsr is ok, never thought of it as neither very fast or too slow to be honest, Ive never looked at the specs before either
- sh*t, I´ll have to get me a couple of more m-140´s then
(if you still need the 140 schemo, pm me your emailadress and
Ill send it to you) |
|
|
Back to top
|
|
 |
funkyfarm

Joined: Jan 21, 2007 Posts: 583 Location: France
Audio files: 3
|
Posted: Wed Mar 12, 2008 11:46 am Post subject:
|
 |
|
Ok !
| Quote: | | never thought of it as neither very fast or too slow to be honest |
maybe oakley are just loose booty type...
Maybe it deals more with how controls behave than with (minimal) specs...
DOEPFER vc-adsr were awfull ; "loose controls" while A, D S and R pots on Roland seems to be (waiting for you) in the starting blocks...
start to feel stupid with these explanations...
I need audio sample as a proof
i'll be back in few days. |
|
|
Back to top
|
|
 |
ian-s

Joined: Apr 01, 2004 Posts: 2672 Location: Auckland, New Zealand
Audio files: 42
G2 patch files: 626
|
Posted: Wed Mar 12, 2008 11:55 am Post subject:
|
 |
|
1.5ms is not bad but it is not great compared to modern EG like technosourus which is faster by a factor of 10. I think even MFOS ADSR is quicker.
100m stuff is goodish, but I personally found the form factor too cramped to work with. |
|
|
Back to top
|
|
 |
zipzap
Joined: Nov 22, 2005 Posts: 559 Location: germany
Audio files: 24
|
Posted: Wed Mar 12, 2008 12:37 pm Post subject:
|
 |
|
Isn´t it just the timing constant that defines the rise time? smaaler rc - faster attack. Nothing special or modern about that in my understanding. maybe more interesting what happens inbetween the stages, how linear or exp. the curves are? Why are there differences in these designs anyhow? _________________ http://www.myspace.com/lorolocoacousticpop
http://www.myspace.com/petrolvendor
music and transcribed jazz basslines |
|
|
Back to top
|
|
 |
synth_ollie

Joined: Sep 11, 2006 Posts: 149 Location: sweden
|
Posted: Thu Mar 13, 2008 6:59 am Post subject:
|
 |
|
| g2ian wrote: | | 1.5ms is not bad but it is not great compared to modern EG like technosourus which is faster by a factor of 10. I think even MFOS ADSR is quicker. |
eg attacktimes of some wellknowns synths, no modulars, but may be of some interest anyway
http://analog.no/cms/forums.html?option=com_content&view=article&id=42&Itemid=61 Last edited by synth_ollie on Thu Mar 13, 2008 9:28 am; edited 1 time in total |
|
|
Back to top
|
|
 |
loss1234

Joined: Jul 24, 2007 Posts: 1536 Location: nyc
Audio files: 41
|
|
|
Back to top
|
|
 |
Tim Servo

Joined: Jul 16, 2006 Posts: 924 Location: Silicon Valley
Audio files: 11
|
Posted: Thu Mar 13, 2008 11:11 am Post subject:
the snappiest adsr eg of the world schematic |
 |
|
I hear a lot about "snappy" envelope gens, but I often wonder how much of that is just a quick attack / decay time. Simply changing the timing cap in the MFOS eg (or pretty much ANY eg) should give similar results, unless there's some other magic mojo going on with envelope slopes / shapes or clipping or something like that. Still, it's VERY easy to try a smaller timing cap and see if that gives you more "snap."
Tim (Snappy Tim) Servo |
|
|
Back to top
|
|
 |
loss1234

Joined: Jul 24, 2007 Posts: 1536 Location: nyc
Audio files: 41
|
|
|
Back to top
|
|
 |
Tim Servo

Joined: Jul 16, 2006 Posts: 924 Location: Silicon Valley
Audio files: 11
|
Posted: Thu Mar 13, 2008 1:38 pm Post subject:
the snappiest adsr eg of the world schematic |
 |
|
Nope, there's only one timing cap in an ADSR circuit. This cap gets charged and discharged to create the envelope, but in most cases diodes are used to "steer" the current so that the charge current goes through the attack pot, and the discharge current goes through the decay pot (the release pot is switched in later, after the sustain portion). Because of this, changing the timing cap will vary the time constant for A, D and R (no effect on the sustain level, at that's not a time function). A smaller value cap will make all of the times shorter.
Tim (needs a large value cap 'cause I have a fat head) Servo |
|
|
Back to top
|
|
 |
loss1234

Joined: Jul 24, 2007 Posts: 1536 Location: nyc
Audio files: 41
|
|
|
Back to top
|
|
 |
zipzap
Joined: Nov 22, 2005 Posts: 559 Location: germany
Audio files: 24
|
Posted: Sat Mar 15, 2008 2:25 pm Post subject:
|
 |
|
timing constant (or filterfreq - also the same rc network)) is determined by a resistor and a cap. If you want very long release you can choose the biggest pot, like 10m. For attack you can use a small pot, like 10k. with one cap.
Often you will find a series resistor somewhere around the cap to set a minimal time constant. By shorting that resistor you can get very fast charging.
I guess the type of cap is important as well. If i´m correct some caps will not charge evenly and tend to leak. So i prefer larger pots and smaller, but quality (foil) caps. _________________ http://www.myspace.com/lorolocoacousticpop
http://www.myspace.com/petrolvendor
music and transcribed jazz basslines |
|
|
Back to top
|
|
 |
funkyfarm

Joined: Jan 21, 2007 Posts: 583 Location: France
Audio files: 3
|
Posted: Mon Mar 17, 2008 1:28 am Post subject:
|
 |
|
Yep !
All my eg has a switch and a additionnal 4.7uF in place of the stock 10uF.
A tantalum cap seems to be often prefered here.
sadly M-140 is still snappier. (just because of its 3.3uF cap ?) |
|
|
Back to top
|
|
 |
doctorvague

Joined: Mar 14, 2007 Posts: 281 Location: new mexico
Audio files: 2
|
Posted: Mon Mar 17, 2008 5:35 am Post subject:
|
 |
|
Cwejman envelopes are known to be snappy.
Here's the specs as published:
specifications:
attack time - 0.1 msec to 10 seconds
decay time - 0.5 msec to 20 seconds
sustain level - 0 to 8 volts
release time - 0.5 msec to 20 seconds
attack mode - log/exp
outputs - 0 to 8 volts, normal; 0 to 8 volts, inverted
level cv - 0 to 5 volts
time cv - 0 to 5 volts
sustain cv - 0 to 5 volts
I can never seem to find the right setting with Doepfer EG's and often mix 2 together at different switch settings (fast and medium) to get sometjing useful but the Cwejman are musical (and really quick if you want that) and no switches necessary. I don't have any cap values though as I have a S1Mk2 and it's quite a job tearing it open. Perhaps someone has the modular version and can take a look at the values?
Cheers
Phil |
|
|
Back to top
|
|
 |
funkyfarm

Joined: Jan 21, 2007 Posts: 583 Location: France
Audio files: 3
|
|
|
Back to top
|
|
 |
ian-s

Joined: Apr 01, 2004 Posts: 2672 Location: Auckland, New Zealand
Audio files: 42
G2 patch files: 626
|
Posted: Tue Mar 18, 2008 6:27 pm Post subject:
|
 |
|
When programming a SH101 or one of it's siblings, I often used the gate signal for the VCA and use the ADSR for filter frequency only.
I guess you couldn't get a faster attack than by just using the raw gate voltage to drive the vca. |
|
|
Back to top
|
|
 |
funkyfarm

Joined: Jan 21, 2007 Posts: 583 Location: France
Audio files: 3
|
Posted: Tue Mar 18, 2008 6:51 pm Post subject:
|
 |
|
I also gate the vca, and when I route eg to vcf, I find this filter to be snappy  |
|
|
Back to top
|
|
 |
Funky40
Joined: Sep 24, 2005 Posts: 875 Location: Swiss
Audio files: 1
G2 patch files: 5
|
Posted: Mon Mar 24, 2008 8:08 pm Post subject:
|
 |
|
| funkyfarm wrote: |
which makes me think that curve matters |
thats what i think too !
For me it seems that the rough time numbers don't tell you too much. |
|
|
Back to top
|
|
 |
funkyfarm

Joined: Jan 21, 2007 Posts: 583 Location: France
Audio files: 3
|
|
|
Back to top
|
|
 |
funkyfarm

Joined: Jan 21, 2007 Posts: 583 Location: France
Audio files: 3
|
Posted: Mon Mar 31, 2008 6:29 am Post subject:
|
 |
|
my friend (nearly homeless...) will lend me his Roland system 100M ?!?
sound to come
 |
|
|
Back to top
|
|
 |
funkyfarm

Joined: Jan 21, 2007 Posts: 583 Location: France
Audio files: 3
|
Posted: Thu Apr 24, 2008 1:25 pm Post subject:
|
 |
|
| g2ian wrote: | | Roland 100m stuff is goodish, but I personally found the form factor too cramped to work with. |
i missed that.
I'm sorry I don't understand what the form factor means ?
Contrary to Oakley, Doepfer, MFOS and on, S100m eg seems to have like a focus area on the short times (ATTACK/DECAY). I can get short settings out of A, D and R segments that cannot be obtained on my MFOS Aadsr eg.
I still don't think it's because of the sliders-type potentiometers.
Anyway, i'll try to put S100m-like 3.3uF cap on my eg instead of 4.7uF... |
|
|
Back to top
|
|
 |
|